运行原理:第一个扫描周期当启动接通时,输出接通;第二个扫描周期通过输出,实现保持住输出;按下停止,程序段断开,输出为0
运行原理:当第一次按下启动停止时,因上升沿产生一个信号接通M0.1,通过M0.1接通第二个程序段中的输出,此时第一周期完成以后M.01断开,第三个扫描周期及以后通过输出保持住;再按一次启动停止,M0.1有信号,输出断开;再次按下启动停止,输出接通......
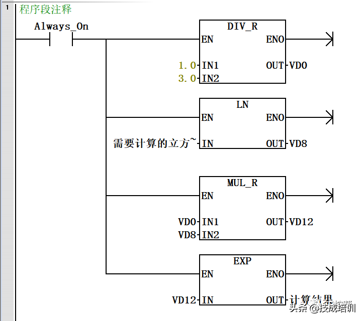
控制原理:按下启动,M0.2有信号,灯亮,T37开始计时,当T37当前值等于预设值时,T37常闭接通,灯灭,T38开始计时,当T38当前值等于预设值时,复位T37,灯亮,如此循环;当按下停止,灯灭,停止闪烁。
平时能够用得上的功能程序还有很多,只要我们把这些程序记住,或者将这些程序设置为库文件,那下次再用到的时候,直接调用即可,方便快捷。
版权声明:我们致力于保护作者版权,注重分享,被刊用文章【西门子plc培训(西门子PLC怎么入门)】因无法核实真实出处,未能及时与作者取得联系,或有版权异议的,请联系管理员,我们会立即处理! 部分文章是来自自研大数据AI进行生成,内容摘自(百度百科,百度知道,头条百科,中国民法典,刑法,牛津词典,新华词典,汉语词典,国家院校,科普平台)等数据,内容仅供学习参考,不准确地方联系删除处理!;
工作时间:8:00-18:00
客服电话
电子邮件
beimuxi@protonmail.com
扫码二维码
获取最新动态
