MOSFET的栅极驱动过程,可以简单的理解为驱动源对MOSFET的输入电容(主要是栅源极电容Cgs)的充放电过程;当Cgs达到门槛电压之后, MOSFET就会进入开通状态;当MOSFET开通后,Vds开始下降,Id开始上升,此时MOSFET进入饱和区;但由于米勒效应,Vgs会持续一段时间不再上升,此时Id已经达到最大,而Vds还在继续下降,直到米勒电容充满电,Vgs又上升到驱动电压的值,此时MOSFET进入电阻区,此时Vds彻底降下来,开通结束。
由于米勒电容阻止了Vgs的上升,从而也就阻止了Vds的下降,这样就会使损耗的时间加长。(Vgs上升,则导通电阻下降,从而Vds下降)
米勒效应在MOS驱动中臭名昭著,它是由MOS管的米勒电容引发的米勒效应,在MOS管开通过程中,GS电压上升到某一电压值后GS电压有一段稳定值,过后GS电压又开始上升直至完全导通。为什么会有稳定值这段呢?因为,在MOS开通前,D极电压大于G极电压,MOS寄生电容Cgd储存的电量需要在其导通时注入G极与其中的电荷中和,因MOS完全导通后G极电压大于D极电压。米勒效应会严重增加MOS的开通损耗。(MOS管不能很快得进入开关状态)
所以就出现了所谓的图腾驱动!!选择MOS时,Cgd越小开通损耗就越小。米勒效应不可能完全消失。
MOSFET中的米勒平台实际上就是MOSFET处于“放大区”的典型标志。
用用示波器测量GS电压,可以看到在电压上升过程中有一个平台或凹坑,这就是米勒平台。
米勒效应指在MOS管开通过程会产生米勒平台,原理如下。
理论上驱动电路在G级和S级之间加足够大的电容可以消除米勒效应。但此时开关时间会拖的很长。一般推荐值加0.1Ciess的电容值是有好处的。
下图中粗黑线中那个平缓部分就是米勒平台。
删荷系数的这张图 在第一个转折点处:Vds开始导通。Vds的变化通过Cgd和驱动源的内阻形成一个微分。因为Vds近似线性下降,线性的微分是个常数,从而在Vgs处产生一个平台。
米勒平台是由于mos 的g d 两端的电容引起的,即mos datasheet里的Crss 。
这个过程是给Cgd充电,所以Vgs变化很小,当Cgd充到Vgs水平的时候,Vgs才开始继续上升。
Cgd在mos刚开通的时候,通过mos快速放电,然后被驱动电压反向充电,分担了驱动电流,使得Cgs上的电压上升变缓,出现平台。
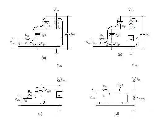
t0~t1: Vgs from 0 to Vth.Mosfet没通.电流由寄生二极管Df.
t1~t2: Vgs from Vth to Va. Id
t2~t3: Vds下降.引起电流继续通过Cgd. Vdd越高越需要的时间越长.
Ig 为驱动电流.
开始降的比较快.当Vdg接近为零时,Cgd增加.直到Vdg变负,Cgd增加到最大.下降变慢.
t3~t4: Mosfet 完全导通,运行在电阻区.Vgs继续上升到Vgg.
平台后期,VGS继续增大,IDS是变化很小,那是因为MOS饱和了。。。,但是,从楼主的图中,这个平台还是有一段长度的。
这个平台期间,可以认为是MOS 正处在放大期。
前一个拐点前:MOS 截止期,此时Cgs充电,Vgs向Vth逼进。
前一个拐点处:MOS 正式进入放大期
后一个拐点处:MOS 正式退出放大期,开始进入饱和期。
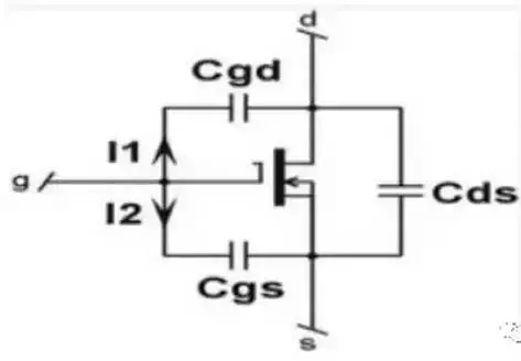
当斜率为dt 的电压V施加到电容C上时(如驱动器的输出电压),将会增大电容内的电流:
I=C×dV/dt (1)
因此,向MOSFET施加电压时,将产生输入电流Igate = I1 + I2,如下图所示。
在右侧电压节点上利用式(1),可得到:
I1=Cgd×d(Vgs-Vds)/dt=Cgd×(dVgs/dt-dVds/dt) (2)
I2=Cgs×d(Vgs/dt) (3)
如果在MOSFET上施加栅-源电压Vgs,其漏-源电压Vds 就会下降(即使是呈非线性下降)。因此,可以将连接这两个电压的负增益定义为:
Av=- Vds/Vgs (4)
将式(4)代入式(2)中,可得:
I1=Cgd×(1+Av)dVgs/dt (5)
在转换(导通或关断)过程中,栅-源极的总等效电容Ceq为:
Igate=I1+I2=(Cgd×(1+Av)+Cgs)×dVgs/dt=Ceq×dVgs/dt (6)
式中(1+Av)这一项被称作米勒效应,它描述了电子器件中输出和输入之间的电容反馈。当栅-漏电压接近于零时,将会产生米勒效应。
Cds分流最厉害的阶段是在放大区。为啥? 因为这个阶段Vd变化最剧烈。平台恰恰是在这个阶段形成。你可认为:门电流Igate完全被Cds吸走,而没有电流流向Cgs。
注意数据手册中的表示方法
Ciss=Cgs+Cgd
Coss=Cds+Cgd
Crss=Cgd
该内容是小编通过网络搜集资料整理而成,仅供学习交流使用,如有侵权,请联系删除。如果你还想了解更多关于电子元器件的相关知识及电子元器件行业实时市场信息,敬请关注微信公众号 【上海衡丽贸易有限公司】上海衡丽贸易有限公司以专业代理上海永铭的高品质铝电解电容为主,以优于原厂的服务来对待每一位合作的客户!欢迎新老客户前来咨询!
版权声明:我们致力于保护作者版权,注重分享,被刊用文章【mos代理 骗局(MOS管开关时的米勒效应)】因无法核实真实出处,未能及时与作者取得联系,或有版权异议的,请联系管理员,我们会立即处理! 部分文章是来自自研大数据AI进行生成,内容摘自(百度百科,百度知道,头条百科,中国民法典,刑法,牛津词典,新华词典,汉语词典,国家院校,科普平台)等数据,内容仅供学习参考,不准确地方联系删除处理!;
工作时间:8:00-18:00
客服电话
电子邮件
beimuxi@protonmail.com
扫码二维码
获取最新动态
