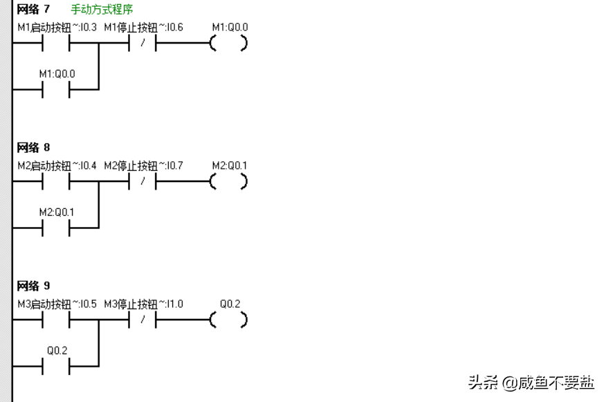
某设备有三台工作电机M1~M3,要求这三台电机有两种起停工作方式:
1)手动起停方式:分别用每台电动机各自的起停按扭控制M1~M3的工作状态;
2)自动起停方式:按下起动按扭,M1~M3每隔5秒依次起动:按下停止按扭,M1~一M3同时停止。
工作任务:
1、设计一个自动控制程序和一个手动控制程序,当自动控制程序执行时手动控制程序不能执行,而当手动控制程序执行时自动控制程序不能执行。
2、用一个转换开关切换自动和手动控制程序。
#PLC##西门子PLC#
版权声明:我们致力于保护作者版权,注重分享,被刊用文章【大学plc考试试题及答案(电动机的手动与自动启停控制系统设计)】因无法核实真实出处,未能及时与作者取得联系,或有版权异议的,请联系管理员,我们会立即处理! 部分文章是来自自研大数据AI进行生成,内容摘自(百度百科,百度知道,头条百科,中国民法典,刑法,牛津词典,新华词典,汉语词典,国家院校,科普平台)等数据,内容仅供学习参考,不准确地方联系删除处理!;
工作时间:8:00-18:00
客服电话
电子邮件
beimuxi@protonmail.com
扫码二维码
获取最新动态
